Здравствуйте, гость ( Вход | Регистрация )

 
Добавить ответ в эту темуОткрыть тему
> 

Расчёт цепи методом эквивалентного источника тока и ЭДС

86645389
сообщение 19.11.2012, 19:21
Сообщение #1


Заглянувший
*

Группа: Новые пользователи
Сообщений: 2
Регистрация: 19.11.2012
Пользователь №: 29185



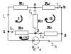
Препод говорит исключить сначала ветвь ab, получиться два контура(I и III), с их помощью найти ток короткото замыкания на ab и напряжение холостого хода там же. Как это сделать? Как выразить Фи(a) и Фи(b)? Я рассчитывал для 3-х контуров, не исключая сначала.
Спасибо.
Эскизы прикрепленных изображений
Прикрепленное изображение
 
Вернуться в начало страницы
Вставить ник
+Ответить с цитированием данного сообщения

Быстрый ответДобавить ответ в эту темуОткрыть тему
1 чел. читают эту тему (гостей: 1, скрытых пользователей: 0)
Пользователей: 0


 



RSS Текстовая версия Сейчас: 27.12.2025, 11:33
Rambler's Top100     
Стиль от Desi.Ru - сайты и домены